Наземна станція: як зібрати Радху самостійно¶
Ми говоримо про Радху — то виглядає все приблизно так:

Компоненти для Radxa Zero 3W Ground Station
- Radxa Zero 3W (2 GB, без eMMC, з header)
- Wi‑Fi карти (2 шт.)
- RTL8812AU: компактні, дешеві, працюють на 3.3 V, до 40 MHz
- RTL8812EU2: потужніші, потребують USB‑hub та 5 V живлення
- BEC (понижуючі перетворювачі): 5 V і 3.3 V регульовані
- USB hub: для підключення кількох карт
- Micro-USB → USB‑C кабель: для HAT
- microSD карта: ≥ 64 GB (образ ~1.5 GB + DVR ~1 GB/10 хв)
- HDMI‑mini HDMI кабель або micro‑HDMI→HDMI адаптер
- 3D‑друк корпусу (PETG)
- Вентилятори 25×25 мм
- Кнопки/кінцевики для запису та AP‑режиму
- XT60 (мама) конектор для живлення
- Антени 4 шт. (2 спрямовані + 2 патчі, LHCP або RHCP)
- RP‑SMA подовжувачі/перехідники
Живлення
Живлення можна подавати двома способами:
- Через Type-C (
Powна картинці) - Через піни на хедері — подаючи 5V ззаду, використовуючи дюпон-кабелі
Збірка
Трішки пайки не завадить 😉
Як це робив Oстап:
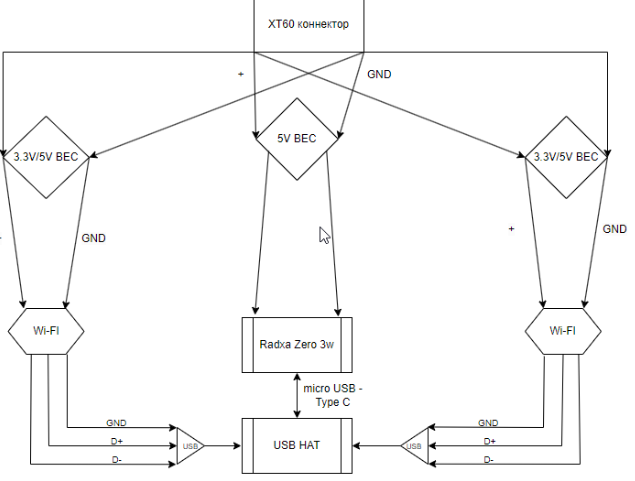
- Взяв XT60 коннектор
- Від нього розводив живлення на кожен BEC окремо
Схема живлення
Спробую накидати схему в міру своїх художніх здібностей:

Корпус + USB-хаб:
🔸 Варіант 1
внутрішній всесвіт з USB-HAT

Варіант 2
- Не потрібні BEC'и для Wi-Fi карток 8812EU2
- Лише потрібно вивести USB + живлення на кожну картку від USB-хаба
Приклади зібранної наземної станції
- Варіант 1: USB‑HAT + 2×RTL8812AU → 227 g без антен
- Варіант 2: USB‑hub + 2×RTL8812EU → 105 g без антен
3D-модель корпусу можно знайти ось - тут
Підключення Wi-Fi карт
🟣 8812AU

🔵 8812EU2
